请各位大侠帮忙看看。
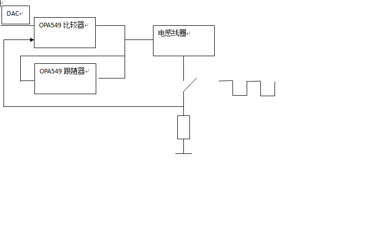
电路原理示意图见附件。该电路在常温时工作正常,电感线圈可以被直流3A脉冲激励,但是在低温时,开关闭合状态下,直流脉冲本应输出高电平,却忽高忽低,好像在震荡,同时监测到两片OPA549E/S脚一直输出低电平
This thread has been locked.
If you have a related question, please click the "Ask a related question" button in the top right corner. The newly created question will be automatically linked to this question.
给个完整的电路图,包括各个电阻电容的参数,我来用TINA看下是否能正常工作。
异常波形图见附件。
图中,黄线为OPA549输出电压,蓝线为采样电阻(OPA549负输入端)电压。
在mos管导通期间,正常情况,黄线约3V低电平,蓝线为约0.6V高电平;
附件所示的低温(试验温度-20)异常情况下,在蓝线到达峰值0.6V时,监测到OPA549关断,在蓝线达到谷值约0V时,监测到OPA549开启。
问题:
1 手册只有高温关断,没有低温关断,什么原因会引起关断呢?(过压?过流?)
2 器件关断后,什么时候恢复开启呢?(输出电流为零才会开启?)
原理图见附件,我仿真了,没问题,常温都过了,只是-20℃低温没过
更正:吸收电阻改小后,三路工作都正常,上次给出有一路不正常是试验失误。