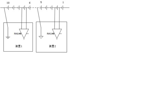
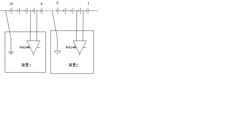
请教,使用INA149或者148测量蓄电池组(110节,总电压220V)时,是否需要将蓄电池组的最后一节电池的负极,接到INA148或INA149的地?也就说蓄电池的地是否需要和INA148、INA149的地相连?
另外如果采用仪用放大器测量微弱信号时候,信号的地需要和仪用放大器的地相连吗?
This thread has been locked.
If you have a related question, please click the "Ask a related question" button in the top right corner. The newly created question will be automatically linked to this question.
你是用来测电压还是电流呢?测电流的话,应该是不需要的,因为检测的是取样电阻上的压差。
但测电压肯定是要的。
所以对于要不要接到同一个地,和上面讲的有关系。
测电压的话,应该是通过电阻分压来测的吧? 你画的那个示意图感觉是来测电流的。
测电压只要把最后一节电池的负极当做GND,接到INA149的地就ok。