This thread has been locked.

If you have a related question, please click the "Ask a related question" button in the top right corner. The newly created question will be automatically linked to this question.

[参考译文] INA229:高侧和低侧电流监控(芯片断开)

Guru**** 2386610 points
Other Parts Discussed in Thread: INA229
请注意,本文内容源自机器翻译,可能存在语法或其它翻译错误,仅供参考。如需获取准确内容,请参阅链接中的英语原文或自行翻译。

https://e2e.ti.com/support/amplifiers-group/amplifiers/f/amplifiers-forum/1363915/ina229-high-side-and-low-side-current-monitoring-chip-is-broken

器件型号:INA229

(使用翻译工具进行翻译。)

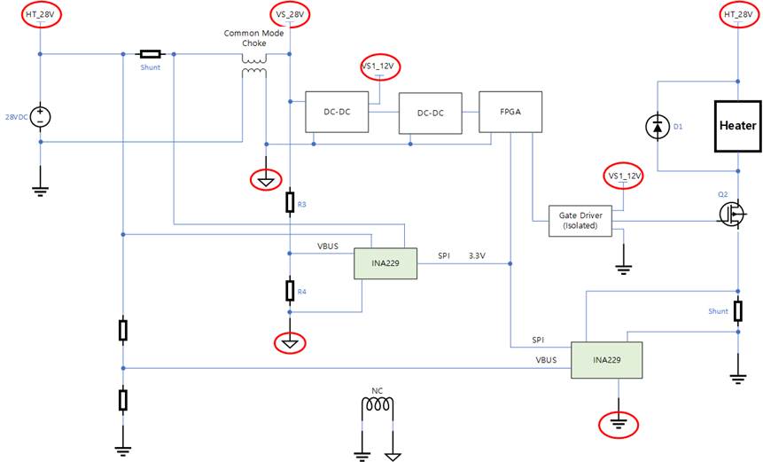
为了分别监测控制单元使用的电流和加热器使用的电流、我构建了如下所示的电路。
但在某一时刻、INA229芯片突然受损。 请告知原因。

  • 请注意,本文内容源自机器翻译,可能存在语法或其它翻译错误,仅供参考。如需获取准确内容,请参阅链接中的英语原文或自行翻译。

    您好!  

    看起来您使用的是两个不同的接地端、但使用的是同一条 SPI 总线。 这可能会导致电压超出指定范围并使器件损坏。 如果您需要使用多个接地端、则应使用数字隔离器、类似于在以下参考电路中实现的方法: https://www.ti.com/tool/TIDA-01608

    此致、

    Mitch

  • 请注意,本文内容源自机器翻译,可能存在语法或其它翻译错误,仅供参考。如需获取准确内容,请参阅链接中的英语原文或自行翻译。

    感谢您的建议。
    您能否更详细地说明电压超出范围的情况?
    将磁珠连接到上面方框图中的 NC 位置是否是个好主意?

  • 请注意,本文内容源自机器翻译,可能存在语法或其它翻译错误,仅供参考。如需获取准确内容,请参阅链接中的英语原文或自行翻译。

    您好!

    对于 INA、根据此图表、每个引脚保持在相对于 INA GND 引脚所允许的额定电压范围内是很重要的:

    因此、由于左侧 INA 的 GND 相对于共模、VBUS、SPI 通信和可能的电源是不同的、因此电压相对于其接地是未知的、因此可能超出范围。

    只要电感不是太高、在 NC 位置连接电感器就可能有所帮助。 不过、在瞬态期间、电压可能仍会变化、这可能会导致问题。  

    此致、

    Mitch

  • 请注意,本文内容源自机器翻译,可能存在语法或其它翻译错误,仅供参考。如需获取准确内容,请参阅链接中的英语原文或自行翻译。

    你好。
    我参考了你说的话修改了它,但如果有任何问题,请给我建议。 另外、如果有更好的解决方案、请给出建议。

  • 请注意,本文内容源自机器翻译,可能存在语法或其它翻译错误,仅供参考。如需获取准确内容,请参阅链接中的英语原文或自行翻译。

    您好!

    一般而言、这看起来很好。 我将注意到 INA229的最大 VBUS 可以为85V、所以您可能不需要为任一器件上的 VBUS 输入使用分压器。

    此致、

    Mitch  

  • 请注意,本文内容源自机器翻译,可能存在语法或其它翻译错误,仅供参考。如需获取准确内容,请参阅链接中的英语原文或自行翻译。

    你好。
    感谢您的回答。
    我还有其他问题。
    我们在尝试在首次提出问题的系统配置中重现 INA 芯片损坏现象。
    首先、我更换了 INA 芯片并执行了各种测试、但这个现象没有重现。
    有没有好的方法可以做到这一点?

  • 请注意,本文内容源自机器翻译,可能存在语法或其它翻译错误,仅供参考。如需获取准确内容,请参阅链接中的英语原文或自行翻译。

    您好!

    遗憾的是、如果问题来自接地不匹配、那么重现错误的好方法就没有办法、因为彼此之间的电压是未知的并且可能会变化。  

    此致、

    Mitch

  • 请注意,本文内容源自机器翻译,可能存在语法或其它翻译错误,仅供参考。如需获取准确内容,请参阅链接中的英语原文或自行翻译。

    你好。
    同时进行了几次实验、但这种现象无法重现。
    正如您所说、很难重现这种现象。

    我对电路的了解不多、所以在理解数据表时会遇到问题、所以我有几个问题。
    1) 1)在下图中、连接到内部多路复用器的接地端与连接到外部接地引脚的接地端是否不同?
    2)然后、VBUS 和连接到多路复用器的接地端之间的电流在哪里流动?

  • 请注意,本文内容源自机器翻译,可能存在语法或其它翻译错误,仅供参考。如需获取准确内容,请参阅链接中的英语原文或自行翻译。

    您好!

    下面是我对您的问题的回答:

    Q1)这些接地端将是相同的。

    Q2)该图显示了简要方框图、而不是所有内部电路、但通常电流会流向 GND。

    Q3)图8-2中的两个理由需要相同、我认为图像有点令人困惑、可能需要更新。

    此致、

    Mitch