This thread has been locked.

If you have a related question, please click the "Ask a related question" button in the top right corner. The newly created question will be automatically linked to this question.

请给出建议:我使用LM2623 Boost DC-DC搭建的开关电源输出出现高噪音干扰,如何抑制?

Other Parts Discussed in Thread: LM2623

我使用LM2623 Boost DC-DC搭建的开关电源输出出现高噪音干扰,如何抑制?在不变更IC的情况下,如何改进电路请给出建议。

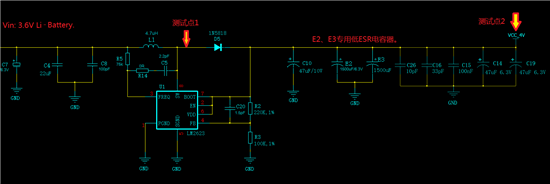
电路输入为3.6V单节锂电池,输出是4V供GPRS模块,发射瞬间最大有1.6到2.0A电流。

屏幕上半部为时间轴加大后的放大图。

电路如下:

.

  • 亲;这是你没有遵守开尔文法则和退耦电容放置位置不到位所至。建议依此查一下问题。这个故障与电路原理无关,可能出在PCB布局和关键外围选型/品质上。

  • 这个能更具体地説明一下吗?

    因为板子尺寸的严格限制,因而无法直接采用公板的布局。现在IC和电感都在Top层,而二极管和退耦电容都只能放在Bottom层。二极管就在电感的正下方,中间是电源和地层,电感的输出端通过多个过孔与二极管的输入端相连。

    出现这种状况后,如何排查、改善?

    有什么好的经验和方法、步骤可循?

  • 主要器件:

    二极管: SCHOTTKY 1N5818

    电感:4.7μH,31mΩ, IDC(A)  3.4

    电容:47μF的是钽电容; 1500μF的是低ESR铝电解,Tanδ (120Hz, 20℃)  0.12, LC (μA) 1890, 

                 E S R (mΩ/at 100k ~ 300k Hz, 20℃ Max)  7, Rated R. C. (mA/rms at 100k Hz, 105℃)  6200.

                其它电容是表贴的叠层。