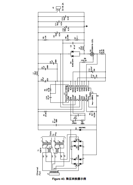
按照数据手册的降压转换器实例,电路不会输出5伏,POE的输入电压一直从0伏跳动到50伏
This thread has been locked.
If you have a related question, please click the "Ask a related question" button in the top right corner. The newly created question will be automatically linked to this question.
Hi,
你对照我们EVM的原理图仔细检查一下你的电路是否有错误的地方,元器件选择有没有问题,有无虚焊等等。
http://www.ti.com/lit/ug/slvu136a/slvu136a.pdf