This thread has been locked.

If you have a related question, please click the "Ask a related question" button in the top right corner. The newly created question will be automatically linked to this question.

关于TI DC/DC 电源芯片产品分类的疑惑

Other Parts Discussed in Thread: TPS5430

我想问下,TI DC/DC芯片的分类,DC/DC转换器(集成开关)和DC/DC转换器(外部开关)是什么区别,我开始以为是同步和非同步的问题,但是又见到DC/DC转换器(外部开关)里面又分有同步和非同步,请问这是有什么区别呢?

  • TI的DC/DC转换器(集成开关),称作DC/DC converter, 而DC/DC转换器(外部开关), 称作DC/DC controller, 用来控制外部的MOSFET开关。两者的不同之处,前者集成MOSFET,而后者没有。这两种都具有同步与非同步的结构。

    同步与非同步的区别:同步的结构,以同步的BUCK为例,其下管是用MOSFET来替换常规的二极管,因其Rdson更低,导通压降更低,从而其损耗更小。

  • 谢谢,同步与非同步的区别已经理解了。但是对于集成开关和外部开关,还是有点不懂。DC/DC转换器,它的那个振荡频率有些是内部固定的,有些是可以通过外部给它一个时钟信号,是不是说内部固定的就是集成开关,而可以通过接入外部时钟信号的就是外部开关呢?

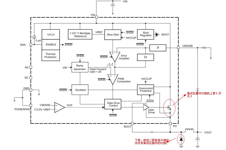
  • 这里所说的“开关”,就是MOSFET,跟所说的振荡频率无关。以TPS5430为例:看数据手册的第7页的方框图:

    上管MOSFET便是集成在器件的内部,而下管(续流二极管)是外部接的,并没有集成在器件内部。

  • DC/DC转换器(集成开关)叫converter,是指当功率较小时,将Mosfet集成在芯片内部。

    DC/DC转换器(外部开关)叫controller,是指当功率较大时,将mosfet放在芯片外面。

    同步是指同步整流,非同步是指不是同步整流,同步整流是指将功率二极管换为mosfet。