This thread has been locked.
If you have a related question, please click the "Ask a related question" button in the top right corner. The newly created question will be automatically linked to this question.
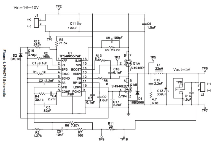
如果SS端都没有动作,要么是IC坏了,要么是VIN供电电压不在范围内。