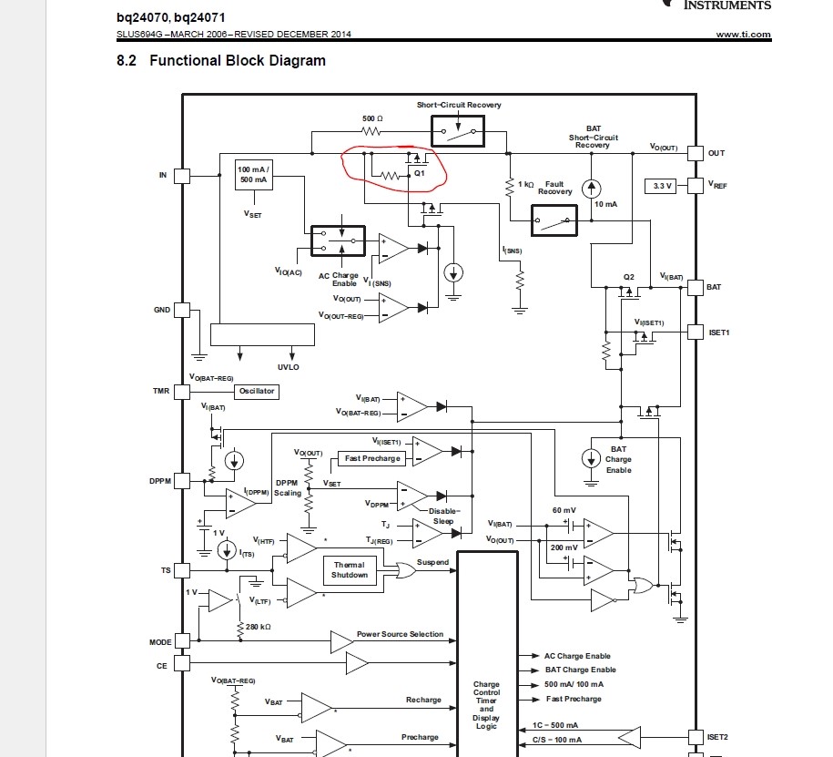
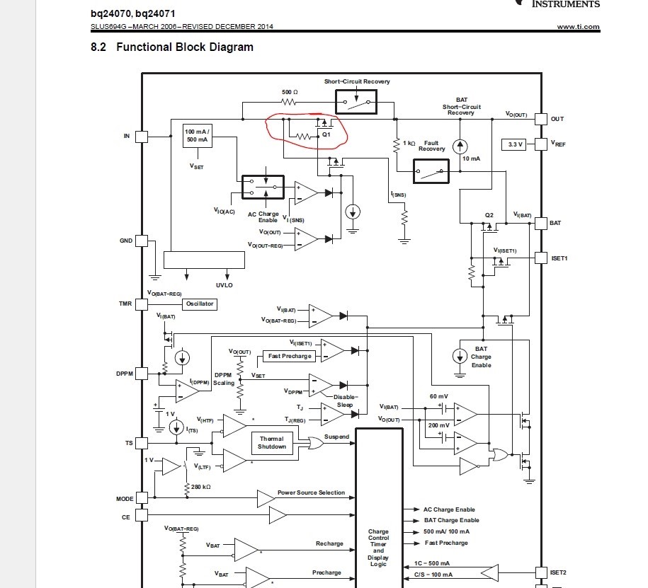
对于BQ24070,在CE接低电平的情况下,其内部Q1管是关闭的,Q2管是打开的。从它的内部结构看Q1是个PMOS,OUT脚到IN脚之间是用Q1直接连接的,虽然CE为低的时候Q1切断了IN到OUT的通路,但是从OUT到IN这个方向仍然是通的,也就是说,这个时候电池的电会通过Q2再经过Q1反灌到IN脚上??这样的话,如果不充电的情况下输入端口是带电的?麻烦帮忙看一下,是不是手册上的mos画反了?谢谢回复
This thread has been locked.
If you have a related question, please click the "Ask a related question" button in the top right corner. The newly created question will be automatically linked to this question.
对于BQ24070,在CE接低电平的情况下,其内部Q1管是关闭的,Q2管是打开的。从它的内部结构看Q1是个PMOS,OUT脚到IN脚之间是用Q1直接连接的,虽然CE为低的时候Q1切断了IN到OUT的通路,但是从OUT到IN这个方向仍然是通的,也就是说,这个时候电池的电会通过Q2再经过Q1反灌到IN脚上??这样的话,如果不充电的情况下输入端口是带电的?麻烦帮忙看一下,是不是手册上的mos画反了?谢谢回复