This thread has been locked.

If you have a related question, please click the "Ask a related question" button in the top right corner. The newly created question will be automatically linked to this question.

TPS50601-SP: TPS50601-SP输出异常,过段时间后输出恢复

Part Number: TPS50601-SP

使用TPS50601设计DC5.2V转DC3.3V输出电路,在使用过程中,多次上下电后发现DC3.3V无输出,重复多次后故障依旧。

间隔一天后,所有电路设计和加电环境不变,输出恢复正常。请问TPS50601-SP此芯片是否存在类似故障?

  • Hi

        无论是TPS50601,还是TPS50601-SP都不应该存在这种异常。

        建议你确认是不是焊接的问题,这个看起来有不稳定性的问题(通常是焊接造成的),可以用热风枪吹一下芯片即周边,看不良是否重现?

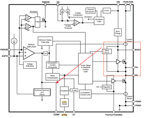
  • 这个是不断复现抓到的一次异常波形,粉色是芯片的输入,黄色是EN引脚(因为加了上拉,所以电平与VIN一致),蓝色的PWRGD引脚,绿色的是SS/TR引脚,SS/TR充电到一半就断了没有恢复,应该就是这个问题引起的。请帮忙分析下出现这种问题的可能原因?还有EN引脚的周边电路帮忙看一下是否存在隐患,上电过冲是否会使芯片工作异常?出现问题后会连续复现,过一段时间自动恢复?

  • 这个波形是故障复现后,一直保持上电状态,TPS50601-SP自己会拉低输入电压,然后重启的过程?这个有点向后端电流比较器出问题的现象?帮忙通过这两张图片分析下

  • Hi

       SS掉下去是因为芯片工作异常,例如保护,或者其他异常。

        这样的板子有几片? 有没有确认是焊接或者是芯片质量问题?

  • 遇到了不同批次两片这样的情况,表象的触发原因都跟上级开关供电有关,芯片质量应该没问题都是筛选过的,焊接没问题。超温的情况肯定没有,过流也不应该,后端空载或者带载都测试过,使用电流钳也实时监控过,没有电流的异常。EN的电平始终也是阈值以上的,欠压的情况看示波器的波形应该不会。所以一直怀疑是不是芯片因为外部供电的振荡进入了什么异常?而且是短时间恢复不了的故障?有没有地方是有状态保存的?而且我看TI目前主要推TPS50601A,这个芯片上级MOS变更了,SS附近也有变更,是不是之前有过相关的问题反馈?

  • 会不会存在高侧MOS上电时因为某些原因进入了过流保护的异常,反馈到COMP附近的单元,造成了SS/TR进入了放电过程?后面的重启就是这部分自恢复的情况?进入异常的时候电流是比空载要高一点的

  • Hi

        没有看到过类似问题的反馈。

        任何外部信号都正常,但是存在启动不出来的问题,建议你做开盖分析(可以找第三方,也可以联系你购买芯片的渠道找TI,只是TI这边也是付费分析的)。