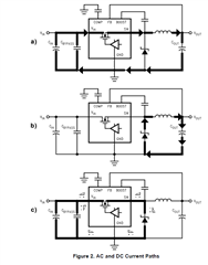
在AN-1229 SIMPLE SWITCHER® PCB Layout Guidelines.pdf 这个文档中,如下的3个图如何理解?尤其是图c,看不懂。

This thread has been locked.
If you have a related question, please click the "Ask a related question" button in the top right corner. The newly created question will be automatically linked to this question.
HI
上面标识的是功率回路,layout要求功率回路尽量小。
具体建议严格参照datasheet layout.