This thread has been locked.

If you have a related question, please click the "Ask a related question" button in the top right corner. The newly created question will be automatically linked to this question.

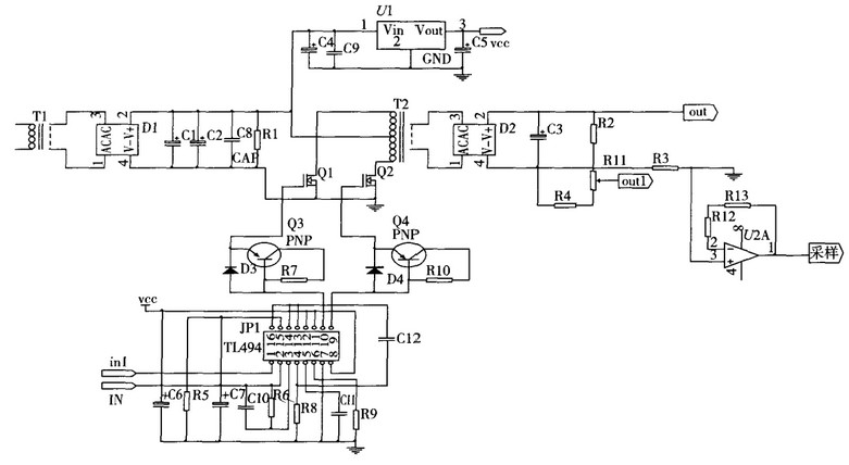
TL494推挽应用

Other Parts Discussed in Thread: TL494

设计要求

系统要求首先将220V正弦交流电压经隔离变压器降低至18V交流电压(U2),再经整流滤波电路输出直流电压Uin,作为直流变换电路的输入电源,经DC-DC变换与整流后输出所需直流电压Uo,设计指标如下:

1)输入电压为市网交流电压:220V(±5%);

2)输出电压可调范围:30~36V,最大输出电流Iomax=2A;

3)U2从15V变到21V时,电压调整率Su≤2%(Io=2A);

4)Io从0变到2A时,负载调整率Si≤0.5%(U2=18V);

5)输出噪声纹波电压峰-峰值Uopp≤1V(U2=18V,Uo=36V,Io=2A);

6)DC-DC变换器的效率η≥75%(U2=18V,Uo=36V,Io=2A);

7)输出频率能够达到200Khz左右;

硬件电路图设计见附件

问题:

TL494外围电路原件参数不知道怎么设置,求大神指点输出端的原件参数也不知道怎么设置