This thread has been locked.

If you have a related question, please click the "Ask a related question" button in the top right corner. The newly created question will be automatically linked to this question.

[参考译文] BUF634:分铁器/假地驱动器

Guru**** 2589265 points
Other Parts Discussed in Thread: BUF634, LM6171

请注意,本文内容源自机器翻译,可能存在语法或其它翻译错误,仅供参考。如需获取准确内容,请参阅链接中的英语原文或自行翻译。

https://e2e.ti.com/support/amplifiers-group/amplifiers/f/amplifiers-forum/575454/buf634-railsplitter-pseudo-ground-driver

部件号:BUF634
在“线程: LM6171”中讨论的其他部件

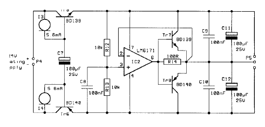
对于较旧的耳机放大器,我需要新的Railsplits/pseudo-Ground驱动器设计

现在我在BUF634数据表中找到了一个提示。 我的问题是,两个杯子C (1)在输出上的值可以是多少?

在电流放大器中,100µF μ A被100nF旁路。

  • 请注意,本文内容源自机器翻译,可能存在语法或其它翻译错误,仅供参考。如需获取准确内容,请参阅链接中的英语原文或自行翻译。

    当前分路器如下所示(IC2:LM6171,TR7:BD139,TR8:BD140)