This thread has been locked.

If you have a related question, please click the "Ask a related question" button in the top right corner. The newly created question will be automatically linked to this question.

[参考译文] TPS65981:外部 USB3.0多路复用器控制

Guru**** 2756805 points

Other Parts Discussed in Thread: TPS65981, HD3SS3212

请注意,本文内容源自机器翻译,可能存在语法或其它翻译错误,仅供参考。如需获取准确内容,请参阅链接中的英语原文或自行翻译。

https://e2e.ti.com/support/interface-group/interface/f/interface-forum/682555/tps65981-external-usb3-0-mux-control

器件型号:TPS65981
主题中讨论的其他器件: HD3SS3212

您好!

我们在其中一个设计中使用 TPS65981、
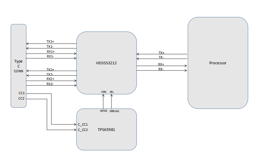
根据我们的设计、我们已将 HD3SS3212外部多路复用器 IC 用于 USB3.0信号。 HD3SS3212 IC 的 SEL 和 OEN 引脚分别连接到 TPS65981 IC 的 debug1和 GPIO3引脚(附加图像供参考)。 我们几乎没有任何疑问、也没有请求支持这些问题。

1)请告知我们 debug1引脚(引脚2)的默认状态。
2)另外、让我们知道 debug1引脚是否可通过软件配置。
3)我们能否交换 HD3SS3212 IC 的端口 B 和端口 C 信号以简化布局布线?

此致、
Gireesh

  • 请注意,本文内容源自机器翻译,可能存在语法或其它翻译错误,仅供参考。如需获取准确内容,请参阅链接中的英语原文或自行翻译。

    尊敬的 Gireesh:

    1)请告知我们 debug1引脚(引脚2)的默认状态。

    debug1 (GPIO15)的默认状态为 Hi-Z

    2)另外、让我们知道 debug1引脚是否可通过软件配置。

    该引脚可通过 TPS65981产品页面的工具和软件选项卡中的应用定制工具进行配置。

    3)我们能否交换 HD3SS3212 IC 的端口 B 和端口 C 信号以简化布局布线?

    我们不支持反相 GPIO 事件来支持这一点。 您可能可以使用外部逆变器来实现这一点。 我们发送 GPIO 信号以正确翻转多路复用器、如果连接器发生单向翻转并且数据线连接到相反的方向、则多路复用器将无法正确配置。

    如果这回答了您的问题、请选择 "这已解决我的问题"

    谢谢、

    Eric