主题中讨论的其他器件:TPS2372、 TPS23753、 PMP11271
您好!
我想将 TPS2372用作 PD、 并将 TPS23753A 用作直流/直流稳压器、因为我们已经针对该直流/直流稳压器进行了测试。
我需要将包含在设计中的 PSE 的额外电源。
是否可以这样做、如果是这样、我应该如何配置 TPS23753A? 换句话说、是否可以禁用稳压器的 PD 部分并仅将其作为稳压器运行 
感谢您的帮助!
BR Martin
This thread has been locked.
If you have a related question, please click the "Ask a related question" button in the top right corner. The newly created question will be automatically linked to this question.
您好!
我想将 TPS2372用作 PD、 并将 TPS23753A 用作直流/直流稳压器、因为我们已经针对该直流/直流稳压器进行了测试。
我需要将包含在设计中的 PSE 的额外电源。
是否可以这样做、如果是这样、我应该如何配置 TPS23753A? 换句话说、是否可以禁用稳压器的 PD 部分并仅将其作为稳压器运行 
感谢您的帮助!
BR Martin
尊敬的 Martin:
这是可能的、但您的连接需要稍微更改。
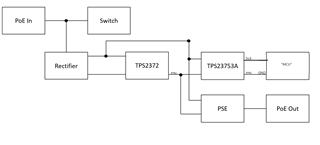
为了使 TPS2372能够协商电源、然后使 TPS23753A 用于直流/直流和另一个 PSE、您需要将 TPS2372连接到整流桥供电、然后将 PSE 和 TPS23753A 并联到 TPS2372的输出。 这将使其能够在不受其他人干扰的情况下完成握手过程。 为此、通常将 TPS2372连接到 VDD、VSS、然后在 PSE 和 TPS23753A 的输入中使用 VDD、RTN。 我将随附一个简化版原理图、以说明这是什么样子。
确保 TPS2372配置为同时支持 PSE 和 DCDC 稳压器的电源。 对于 TPS23753A、可以仅用作直流/直流稳压器、一旦施加的电压高于阈值、passFET 将关闭。

非常尊重、
Brandon Beader
TPS23753A 的 RTN 应该是一个单独的接地。 我将附上更清晰的高级原理图供参考。
TPS23753A 不需要 Rcls 电阻器、因为 TPS2372将负责端口功率分配、所以这一点无关紧要。 一旦 TPS23753A 接收到高于特定阈值的电压、内部 FET 将关闭。 正在绕过 TPS23753A 的握手、因此您需要为 TPS2372配置 Rcls 电阻器、以便为 TPS23753A 和 PSE 分配足够的功率。

非常尊重、
Brandon Beader