This thread has been locked.

If you have a related question, please click the "Ask a related question" button in the top right corner. The newly created question will be automatically linked to this question.

[参考译文] LM5021:LM5021的软重启

Guru**** 2518740 points
Other Parts Discussed in Thread: LM5021

请注意,本文内容源自机器翻译,可能存在语法或其它翻译错误,仅供参考。如需获取准确内容,请参阅链接中的英语原文或自行翻译。

https://e2e.ti.com/support/power-management-group/power-management/f/power-management-forum/1300819/lm5021-soft-restart-for-lm5021

器件型号:LM5021

您好!

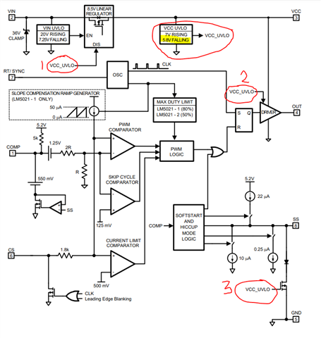
如果我有一个启动电阻器供电器 LM5021……显然无法维持……但我也有二极管处于12V 偏置…… 来维持这种电压...如果我关闭12伏偏置、那么软启动电容器是否会放电并保持放电状态?

  • 请注意,本文内容源自机器翻译,可能存在语法或其它翻译错误,仅供参考。如需获取准确内容,请参阅链接中的英语原文或自行翻译。

    Andrew、

    如果 PWM 正常启动(如您所述)、然后关闭12V 偏置、 启动将在 VIN 达到 VCC 稳压器启用阈值(VIN_EN)、然后 VIN 降低到 VCC 稳压器禁用阈值(VIN_DIS)之间振荡、但由于不存在 VCC 偏置 来接管启动周期重复。 只有 VIN 首次达到~20V (VIN_EN)之后、SS 才会开始、如果自举绕组不存在电压、则会达到 VCC_UVLO 下降(VCC_DIS)阈值、其中(1):禁用启动稳压器、(2):禁用驱动器、(3):使 SS 电容器放电。 SS 电容在下一个启动周期(VIN>20V)之前一直放电。

    此致、

    史蒂夫