This thread has been locked.

If you have a related question, please click the "Ask a related question" button in the top right corner. The newly created question will be automatically linked to this question.

REF102与OPA124配合的应用出问题了!求助

Other Parts Discussed in Thread: REF102

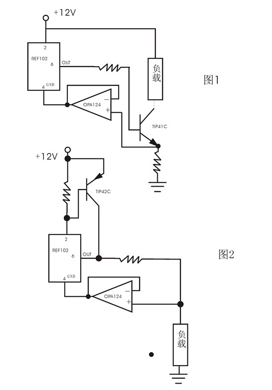
如图,在图1中,为了扩大恒流电流,使用TIP42C,几乎没有什么恒定效果,比我从前的简单器件做的差很远。当REF102的4脚接地和不接地,负载电流没什么大的变化。接地是4||6之间的电压是11V左右,4脚不接地时,4||6之间的电压是8V左右。

 

换成图2方式,用TIP41C,仍然没起色。大体情况相当,但比用TIP42C时要差。

特此求助。请专家解答。谢谢!