This thread has been locked.

If you have a related question, please click the "Ask a related question" button in the top right corner. The newly created question will be automatically linked to this question.

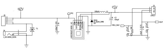
LM2576加LM317组合电源,测试脉冲群不过

Other Parts Discussed in Thread: LM2576, LM317

电源是用DC 12V输入,经过LM2576降压为5V后,再到LM317降压到2.5V给灯供电,灯电流在0.8A左右。

现在发现测试脉冲群2kV,很容易死机,把lm317去掉,可以过脉冲群。在lm317的ADJ端加个100uf电容,可以过1kv脉冲群,但2kv过不了,从lm2576到lm317的线较长,有20cm.  感觉是lm317这里问题。

如图是电路图,请帮看下是什么原因,怎么解决?