This thread has been locked.

If you have a related question, please click the "Ask a related question" button in the top right corner. The newly created question will be automatically linked to this question.

请教TPS40210使用过程中的问题

Other Parts Discussed in Thread: TPS40210

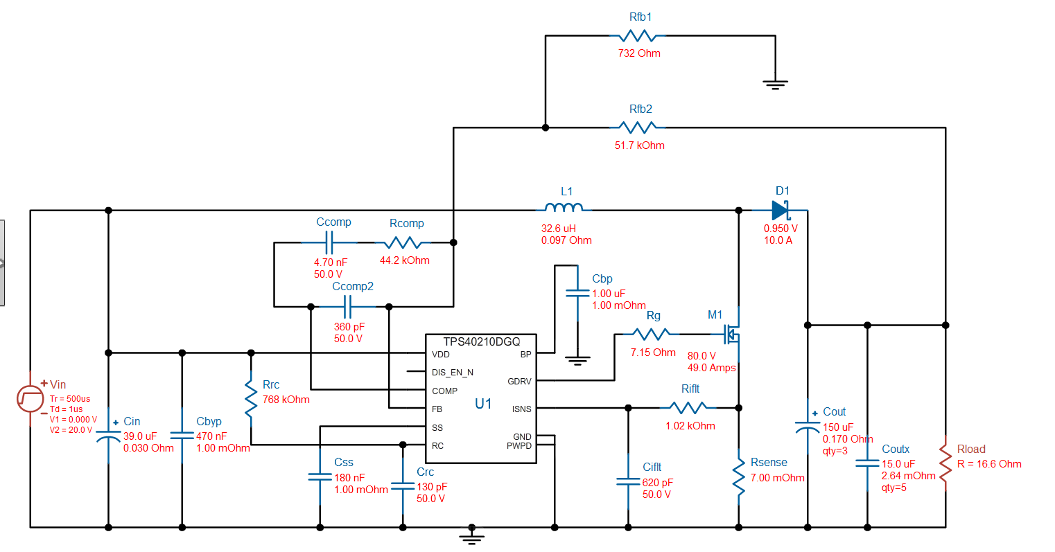
本人使用TI的TPS40210设计一款输入20V,输出50V,3A 的BOOST电路,原理图如下 实测中发现当空载的时候能够正常的升压到50V左右,并且能够通过调节反馈端的滑动变阻器来调节输出电压,但是当输出接上一块20Ω,100W的电阻时,电路就失去了升压的能力,输入20V的话输出只有19.5V,开始怀疑因为过流保护的问题,可是将ISNS脚的电阻短路也无济于事。麻烦请教下各位大神是什么原因造成的

预设的频率是1M,实际中测得RC脚有频率为930k左右的信号

空载时的GDRV脚的信号

带20Ω电阻时的GDRV脚波形

  • 你号,不排除是负载过高所致,使用一个功率小一些的负载试一下
  • Hi
    注意功率电感的饱和电流,建议选择12A以上的。
    其次功率大更加要注意layout,你关注sense电阻是对的,可以通过示波器来测试,不要接成为0欧姆,电流模式要侦测sense电阻电压的。还有功率路尽量小。输入电容要尽量靠近电感输入端,足够大。
    其次功率比较大,建议用电子负载来测试,不要用电阻,寄生参数很大的。同时输入设备也要注意是否有功率限制。
    最后,MOS选择需要尽量Qg小, 否则这么大功率是需要额外增加驱动芯片的。
  • 看不了你上传的图片

    建议你先按下图优化下你的电路参数

    然后保证输入源没有被限流,同时电感的饱和电流要有足够的裕量,Isense不能接地