This thread has been locked.

If you have a related question, please click the "Ask a related question" button in the top right corner. The newly created question will be automatically linked to this question.

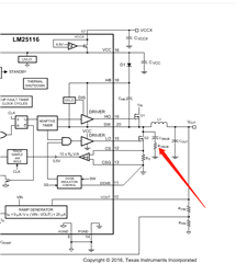
LM25116: RC吸收电路问题

Part Number: LM25116


 TI的老师们好! 这个截图是TI官网上LM25116的一个介绍图,箭头所指位置电路的作用是什么?在降低EMI的措施中有RC吸收电路,二者是否等效?有什么区别?