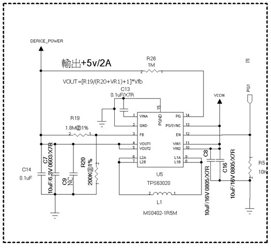
亲爱的支持你好!
我用TPS63020 设计了一个 3~4.2v 输入, 5V 2.1A输出的电路,现在测试发现 输出 波形杂波冲到5.9V,请确认下我的电路参数设计是否有问题,并提供建议。谢谢!
This thread has been locked.
If you have a related question, please click the "Ask a related question" button in the top right corner. The newly created question will be automatically linked to this question.
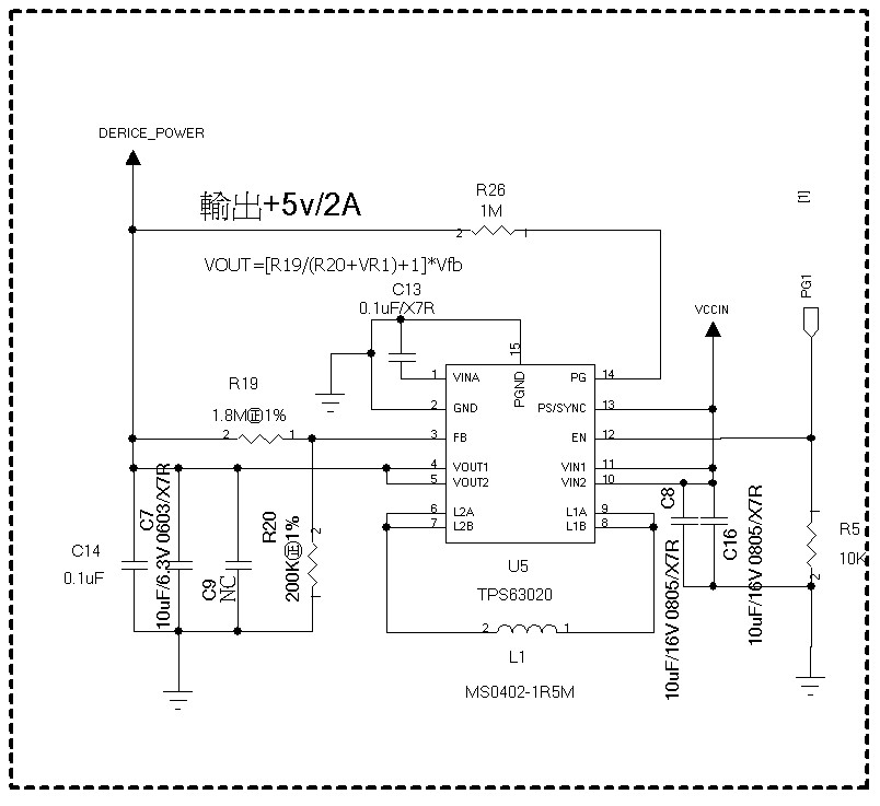
亲爱的支持你好!
我用TPS63020 设计了一个 3~4.2v 输入, 5V 2.1A输出的电路,现在测试发现 输出 波形杂波冲到5.9V,请确认下我的电路参数设计是否有问题,并提供建议。谢谢!