This thread has been locked.

If you have a related question, please click the "Ask a related question" button in the top right corner. The newly created question will be automatically linked to this question.

基于LM5023的电源设计

Other Parts Discussed in Thread: LM5023

              楼主想设计一款100V-200VAC输入的,直流输出电源,希望推荐合理的方案,其主要问题是:设计一款充电器:AC110~220V in,DC3.65V10A out,请问有没有相关的方案推荐?

帖子链接:http://www.deyisupport.com/question_answer/analog/power_management/f/24/t/62819.aspx

           TI FAE:解答了楼主的问题,并且推荐了:LM5023

         那么LM5023是一款什么样子的控制芯片呢,具体使用LM5023如何设计AC电源呢,下面我们一起去了解一下LM5023,看看使用这款芯片如何设计楼主所需要的电源。如下图所示,是LM5023的典型封装图:

            从LM5023的封装图,我们扣看到,它是一款典型的VSSOCP 8PIN封装。整体的结构也是比较简单的。在这里先简单的介绍一下这一款芯片:M5023 是一款准谐振脉宽调制 (PWM) 控制器,也就是我们常说的QR模式控制器,采用QR模式的有点,想必大家都了解,可以实现谷底开通,减小开关损耗,同时降低EMI噪声的干扰。此控制器包含有一个隔离电源电源所需的全部功能,包括各种保护电路。更为重要的是 LM5023 是使用变压器辅助绕组来实现QR模式检测的,可以提高效率哦。其轻载的跳周期模式,可以极大的降低待机功耗。

            大概的了解了LM5023的功能,我们看看其典型的应用电路图,如下图所示:

           从上面LM5023的典型应用电路,我们可以看到起输入电压范围从90V-264V的全电压范围都是满足的,也就是说楼主的100V-200VAC的设计是没有任何的问题的,对于LM5023的各个部分的功能我们来一一拆解了解一下。

          首先是高压启动电路,如下图所示:

            其高压启动部分的原理是这样的:当AC上电以后,BUCK充电,那么通过上拉电阻R-start给MOFET充电,是MOSFET导通,然后通过这个导通的MOSFET,给LM5023的VCC电容开始充电,当电压达到VCC的开启门限的时候,LM5023芯片开始启动,这个时候,辅助电源绕组开始给VCC供电,然后LM5023的VSD脚发出一个低电平,关闭高压启动的MOSFET,以降低功耗。关于VCC的启动和关闭门限,可以参考下面的图:

               再来说说QR模式是如何控制的,LM5023主要是通过检测辅助绕组的电压过零点的电压,也就是与0.35V的内部基准做比较,来实现QR谷底导通的,由于辅助绕组和主绕组是完全耦合的,检测辅助绕组的过零,也就是实现主绕组的谷底导通,如下图所示:

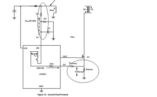
              最后来看看LM5023的电流模式是如何控制的,如下图所示:

           LM5023的电流模式控制的特点就是通过串在MOSFET的漏极的电阻,来采样MOSFET的开通电流,以镜像电流源的方式,和辅助绕组的电压采样相结合,来实现LM5023的工作。对于这种控制模式的详细介绍,在TI的官方规格书中有资料,有兴趣的网友可以去学习一下,在这里我们只需要大概的了解一下就行了。最后就是变压器的设计了,这个网上有许多资料,就不介绍了。

           以上就是使用LM5023设计AC-DC隔离电源需要注意的几个地方,按照这个办法,就可以完成楼主的100V-200VAC输入,3.65V,10A输出的电源了。由于采用了QR模式,整体的效率还不错。待机功耗也会比较低。