Other Parts Discussed in Thread: TPS61085, TPS61085EVM-355, LM2598
楼主dong li3使用TPS61085设计一款升压性质的电源,但是对其功能以及如何使用不太明白,导致使用的时候出现电压升不上去的问题,故发帖求助:第一次做升电源,不懂这方面的,只是想试个手,布局太乱了,新手不懂电源怎么破?
帖子链接如下所示:http://www.deyisupport.com/question_answer/analog/power_management/f/24/t/30674.aspx
下面我们来看看楼主的原理图,如下图所示:
再来看看楼主的PCB布局图,如下图所示:
我们再来看看楼主PCB的背面图,如下图所示:
从上面楼主的PCB来看,都是用万能板搭接的,布局比较凌乱。这个我们在实际设计的时候需要注意。
下面我们看看TI FAE: Yangwei Yu解答了楼主的问题:请问你是在什么情况下,输出电压上不去?这款芯片的开关管限流在2.6A左右,请查看电感电流是否碰到限流值。
下面我们再来看看楼主的实际应用条件:输出的电压没有升上去,只有1.6V,给的是3,3v,我想知道空载是也一定会输出原理图中的600mA嘛?给的信号源的功率只有1.7w,只有全功率输出的1/4,全功率输出是7.8W。这样是不行的嘛?
对于这个问题,我们看看TI的技术人员是如何回答的:空载是无法输出600mA的,不管升压或者降压电源,输入功率一定要大于输出功率的;
以上就是对于楼主使用TPS61085升压芯片升压问题的回答。我们可以好好学习一下。
那么TPS61085究竟是一款什么样子的芯片呢?我们改如何正确的使用TPS61085来设计电源呢。这些都是我们在设计中需要学习的问题,下面我们就一起去学习一下TPS61085 这款芯片的详细功能,如下图所示,是TPS61085 的封装结构图:
关于TPS61085的封装,其实就是很简单的8PIN的结构,整体的设计非常简单,下面我们来看看TPS61085的的输入输出参数,如下图所示:
如上图所示,我们可以看到TPS61085的输入电压范围为2.3V到6,V输出电压范围为0.8V到25V。输出电压为2.8V到18.5V。最大开关电流为,2.6A,不过这个不是输出电流,最大的占空比为90%,典型的控制拓扑结构为BOOST,也就是说TPS61085只能实现升压输出。了解了这些参数,这个对我们的设计就简单多了.
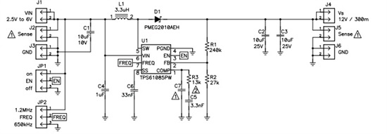
下面我们再看看TPS61085 的典型的应用电路图,如下所示:
那么TPS61085升压芯片的电路设计应该注意什么问题呢,下面我们一起去学习一下.首先我们需要关心芯片的损耗问题,在设计的时候不要超过这个损耗,不然的话,芯片的热就有风险了,如下图所示:
我们注意TPS61085升压芯片是有两种封装的,不同的封装的功率降额也是不一样的,在设计的时候需要注意。
上图所示是输入电压,输出电压与输出电流的对应关系,我们在设计的时候可以直接参考。
下面我们学习一下TPS61085的相关参数的计算,首先就是占空比的计算了,如下图所示:
输出电流的计算,如下图所示:
当然对于电感的选择,我们也可以使用下面推荐的表格,如下图所示:
对于BOOST二极管的选择,我们也可以参考下面的表格,如下图所示:
还有输入电容的选择问题了,LOW ESR是必须的,如下图所示:
以上就是关于TPS61085升压芯片升压问题的分析学习,以及使用于TPS61085设计电路需要注意的一些问题,与大家分享一下。


