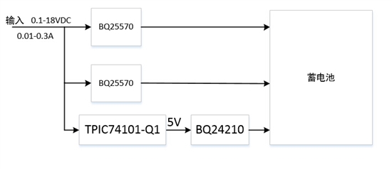
由于项目需要,外界能量转换为电能,电压为0.1-18VDC,电流为0.01-0.3A,但使用BQ25570收集能量,电流和电压都比较小,能否多个BQ25570并联使用?
即能否采用以下框图这种方案?
This thread has been locked.
If you have a related question, please click the "Ask a related question" button in the top right corner. The newly created question will be automatically linked to this question.
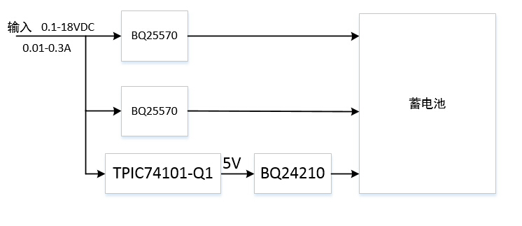
由于项目需要,外界能量转换为电能,电压为0.1-18VDC,电流为0.01-0.3A,但使用BQ25570收集能量,电流和电压都比较小,能否多个BQ25570并联使用?
即能否采用以下框图这种方案?
B25570本身启动电压为330mV,在前面添加一个肖基特二极管,那么在输入为330mV时不就没法启动了么?
你说的肖基特二极管是如上框图所示那样添加,还是每条电源支路添加?
您好,最简单的均流方式是第二个电源输出串联一个小电阻然后 接到 第一个VSTOR脚上,你可以尝试。
然后还有一些复杂的方式,因为你使用的这个器件的反馈比较多,包括输入MPPT和输出的charger, 所以最好设计成主从模式。
即检测到可以从输入得到更多的功率时,开启从器件,具体你可以尝试。
您好,主从模式需要使用程序来控制,硬件实现可能会比价复杂。不过有点好奇,为何能量收集装置需要收集这么大的能量,如果能量够大,使用普通的charger就行。还有就是能量最大点是出现在哪个电压和电流情况下?电池能承受的最大充电电流是多少?
考虑到你的输入电压有18V,不建议直接输入到BQ25570,这颗器件的最大输入电压是5.1V。
多颗IC并联,我们目前并没有验证过的方案,因为暂时还没有遇到大功率收集的需求。对于较大的功率,使用普通的充电器件即可实现。
如果可以考虑使用多颗器件实现大功率的收集,是否可以详细的介绍 能量来源的电特性,电池的特性,和负载端的特性?以便得到合适的系统方案。