This thread has been locked.

If you have a related question, please click the "Ask a related question" button in the top right corner. The newly created question will be automatically linked to this question.

[参考译文] BOOSTXL-BUCKCONV:BOOSTXL-BUCKCONV C2000 DPS BoosterPack

Guru**** 2630505 points

Other Parts Discussed in Thread: OPA353

请注意,本文内容源自机器翻译,可能存在语法或其它翻译错误,仅供参考。如需获取准确内容,请参阅链接中的英语原文或自行翻译。

https://e2e.ti.com/support/microcontrollers/c2000-microcontrollers-group/c2000/f/c2000-microcontrollers-forum/882780/boostxl-buckconv-boostxl-buckconv-c2000-dps-boosterpack

器件型号:BOOSTXL-BUCKCONV
主题中讨论的其他器件:OPA353

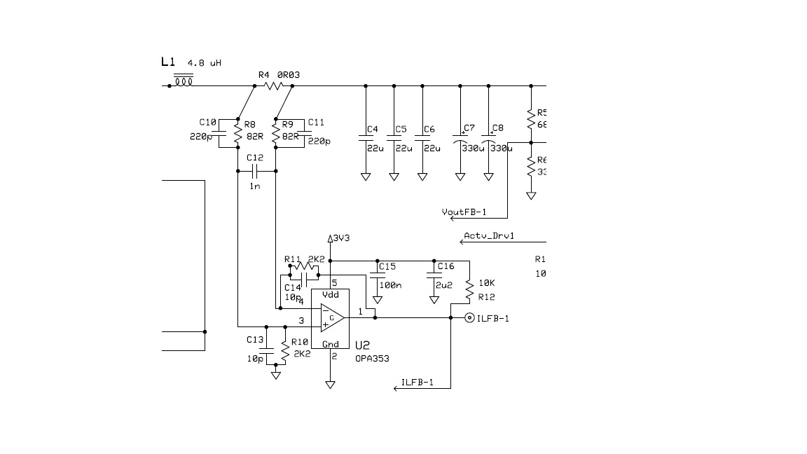
参考 DPS Booster Pack 的原理图:

U2的输出(OPA353)为何通过10K 电阻器连接到 Vdd 3.3V?

这是用于馈入 ADC 输入的电流感应电阻器的差分放大器。 我看不到将 ILFB-1绑定到3.3V 的任何原因?

  • 请注意,本文内容源自机器翻译,可能存在语法或其它翻译错误,仅供参考。如需获取准确内容,请参阅链接中的英语原文或自行翻译。

    John、

    您可以正确地看到、R12在操作上不是必需的。 我认为、它的目的是在 U2出现故障时将 ILFB 网络拉高(这将触发过流跳闸)。

    Tommy