Other Parts Discussed in Thread: TCA9803, P82B96
主题中讨论的其他器件: P82B96
工具与软件:
您好!
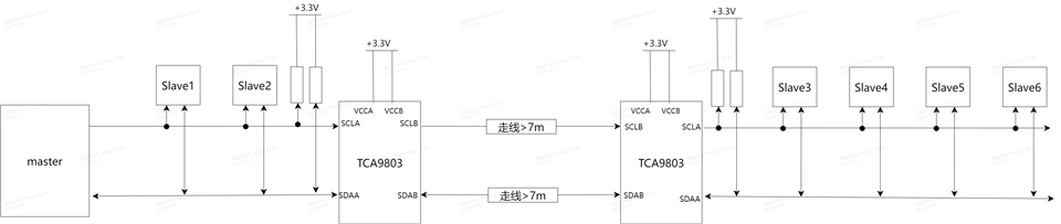
Custiomer 现在有一个电缆产品应用、I2C 总线上的传输距离需要大于7m。 他们想在主机 PCB 和器件 PCB 上使用 TCA9803、并想知道应用是否可行?
1.这种级联方法是否可行? 最长的传输距离是多少?
2.如果可行、如何连接? 如果没有、建议使用新的连接方法或推荐新的器件和应用

BR、
Zach Zhu
This thread has been locked.
If you have a related question, please click the "Ask a related question" button in the top right corner. The newly created question will be automatically linked to this question.
Other Parts Discussed in Thread: TCA9803, P82B96
工具与软件:
您好!
Custiomer 现在有一个电缆产品应用、I2C 总线上的传输距离需要大于7m。 他们想在主机 PCB 和器件 PCB 上使用 TCA9803、并想知道应用是否可行?
1.这种级联方法是否可行? 最长的传输距离是多少?
2.如果可行、如何连接? 如果没有、建议使用新的连接方法或推荐新的器件和应用

BR、
Zach Zhu
尊敬的 Zach:
由于器件中存在内部电流源、TCA9803 B 侧无法连接到另一个 TCA9803的 B 侧。
由于 ICS 将面临的电感寄生、因此也不建议使 IC 朝向长电缆侧。
一个改进的方法是使用一对 P82B96 进行长距离通信。 请参阅我链接的器件。

如果估算1 cm = 1 pf、则7 m = 700 cm = 700 pF。 P82B96将更适合此类应用。
此致、
Tyler