请注意,本文内容源自机器翻译,可能存在语法或其它翻译错误,仅供参考。如需获取准确内容,请参阅链接中的英语原文或自行翻译。
器件型号:DRV8912-Q1 工具与软件:
嗨、团队:
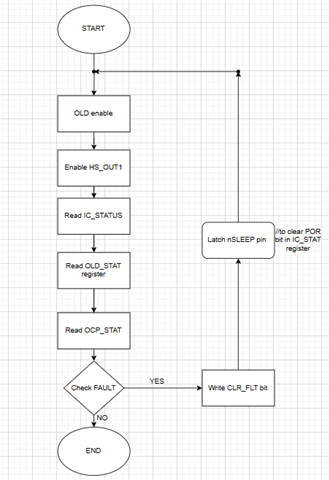
我正在考虑使用 DRV8912来控制继电器。 查看驱动器的数据表后、我在下图中概述了控制过程和故障恢复。 如果您能提供您的评估和反馈、我将不胜感激。
感谢您、此致、
This thread has been locked.
If you have a related question, please click the "Ask a related question" button in the top right corner. The newly created question will be automatically linked to this question.
工具与软件:
嗨、团队:
我正在考虑使用 DRV8912来控制继电器。 查看驱动器的数据表后、我在下图中概述了控制过程和故障恢复。 如果您能提供您的评估和反馈、我将不胜感激。

感谢您、此致、