主题中讨论的其他器件: TPS2662、TPS2661
工具/软件:
您能否验证 TPS26600电子保险丝是否支持5mA 负载器件?
根据数据表、最小电流限值可设置为0.1A。
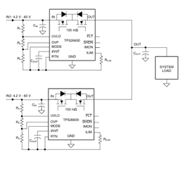
ORing 二极管解决方案、电子保险丝有初级 VIN (标称值12V)和次级 VIN (标称值11.5V)输入电源轨、使主 VIN 默认为其余接口的电源。
如果主12Vin 电源轨低于次级输入电源、则次级 VIN 将通过 Oring-Diode (第二个保险丝)供电。
电流限值设置为0.1A、最大负载电流设置为5mA。
在每个电子保险丝处设置不同的压摆率(主电子保险丝设置为70毫秒、辅助电子保险丝设置为1秒的压摆率、dVdt)
根据仿真、当辅助电子保险丝的输出电压上升时、存在反向电流流回辅助电子保险丝。 即使电子保险丝的不同输出电压斜升、辅助电子保险丝也不会阻止反向电流。
当最大负载调整为高于0.1A (也将 I_LIM 调整为高于0.1A)时、辅助电子保险丝似乎正确阻断反向电流。
能否验证 TPS26600电子保险丝是否支持5mA 负载应用(即使其最小电流限值可设置为0.1A)。
如果此电子保险丝支持5mA 负载器件、您是否建议如何防止反向电流流过辅助电子保险丝?

//模拟
