Other Parts Discussed in Thread: TPS62824, TPS62825
主题中讨论的其他器件: TPS62825
团队成员
您能告诉我 DCS 控制技术的知识吗?
正常的 DCS 器件是左图控制、但 TPS62824没有 VOS 引脚、那么红圈比较器是如何工作的? 3输入比较器的行为如何?


此致
达津市
This thread has been locked.
If you have a related question, please click the "Ask a related question" button in the top right corner. The newly created question will be automatically linked to this question.
大家好,Tatsu
典型的 DCS 控制:

DCS Control 通过对 SW 和 VOS 引脚(连接到 VOUT)之间的电压进行 RC 滤波来生成三角斜坡,以模拟电感器电流。 比较器决定导通周期和关断周期。 到比较器的一个输入来自这个经过滤波的斜坡信号、而另外一个输入来自误差放大器的输出。
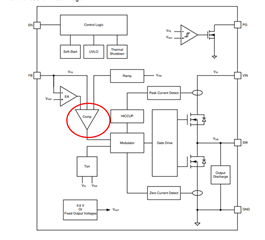
TPS62825方框图:

在某些特定的器件中、没有外部 VOS 引脚。 VOS 引脚电压是使用 FB 引脚间接获得的。 然后、通过使用以黄色标记的 FB 引脚电压对 SW 电压进行滤波来生成三角斜坡。 与负载瞬态中一样、VOUT 中的高频变化将直接通过 CFF 电容器进入 FB 引脚并影响斜坡电压。 这将有助于比较器快速响应负载阶跃。
我希望您了解 DSC 在该器件中的工作原理。
谢谢!
此致、
Moheddin。
大家好,Tatsu
因此,我的理解是 3个输入实际上不会进入比较器,而是 通过在进入比较器之前过滤 SW 电压和 FB 引脚电压来生成三角斜坡?
由于我无法揭示晶体管级方框图、让我们这样说吧。 但您的理解已经足够好了。
如果您没有任何问题、请点击"Resolved"以关闭该主题。
谢谢。此致、
Moheddin。