This thread has been locked.

If you have a related question, please click the "Ask a related question" button in the top right corner. The newly created question will be automatically linked to this question.

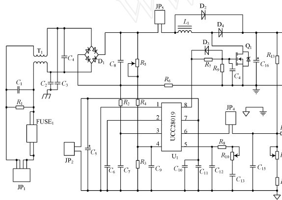
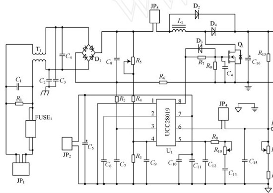
PFC芯片ucc28019的输入电容



在整流桥之后接的这个小电容的作用在于滤波吗?这个取值有什么讲究?

  • PFC的输入电容用于抑制电感纹波电流对整流桥输入电压的影响,起到维持输入瞬时电压稳定的作用,因此,它确实是用来滤波的。如果不接这个电容,整流桥输出电压波形将存在很多尖刺,并且整流桥会出现发热,CCM模式下,输入电压越低越严重。一般这个电容的选择在0.1~1.0uF,通常采用CBB电容,选择过大会造成波形畸变,影响电路的PF值。

  • 想要当输入为20~30v时,输出端电压可以稳定在36v,最大电流为2A,我按如图拓扑连接电路,按数据手册计算相关参数,据参考这个文档,可输出端在空载时输出34v多,可当加负载时,电压就掉了很多,当负载是18欧时,掉了6v,测量6脚电压在不加负载时4.2v,加18欧负载时就掉到3点多伏,根本就稳不住嘛,这是怎么回事,加不加这个芯片都是一样的,加上甚至更低,我想知道到底是怎么回事,因为很多人都有类似的问题

    高功率因数电源设计.pdf
  • 图是标准电路图,问题在于,你采用的参数都是多少呢?