This thread has been locked.

If you have a related question, please click the "Ask a related question" button in the top right corner. The newly created question will be automatically linked to this question.

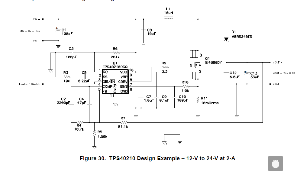
tps40210 12v升到24V, 电路没反应,怎么弄

Other Parts Discussed in Thread: TPS40210