请注意,本文内容源自机器翻译,可能存在语法或其它翻译错误,仅供参考。如需获取准确内容,请参阅链接中的英语原文或自行翻译。
器件型号:TMS320F28335 尊敬的团队:
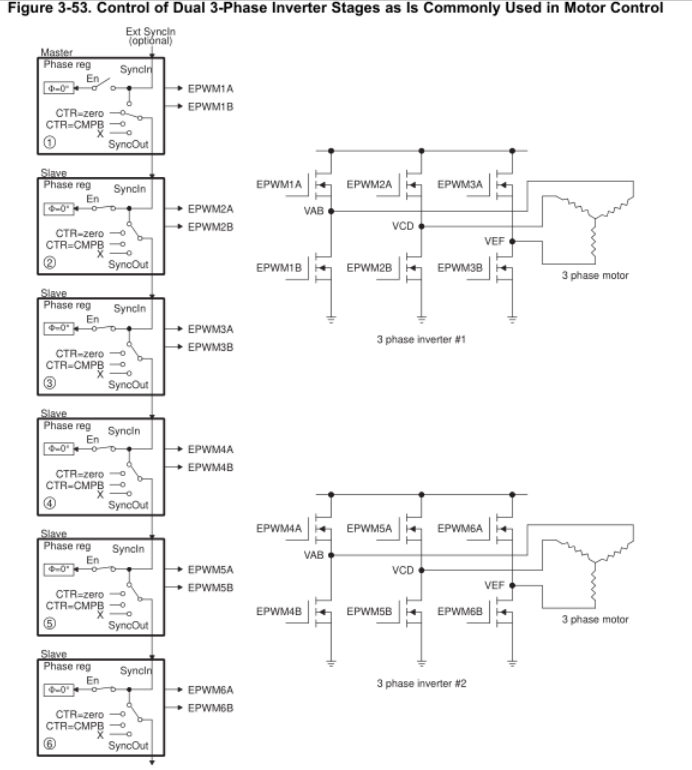
EPWM4SYNCI 是否连接到 EPWM1SYNCO 或 EPWM3SYNCO?
在 图3-7 ( 《TMS320x2833x 技术参考手册》第232页)中,EPWM4SYNCI 似乎连接到了 EPWM1SYNCO。
但 在图3-53 ( 《TMS320x2833xTechnical Reference Manual》第285页)中 , EPWM4SYNCI 似乎连接到 EPWM3SYNCO。
这两个解释很令人困惑。 是否有关于 EPWMxSYNCI 和 EPWMxSYNCO 的任何具体说明?


此致