Other Parts Discussed in Thread: TCAN1145-Q1, TPS1641
请注意,本文内容源自机器翻译,可能存在语法或其它翻译错误,仅供参考。如需获取准确内容,请参阅链接中的英语原文或自行翻译。
器件型号:TPS1641 主题中讨论的其他器件:TCAN1145-Q1、
工具与软件:
您好!
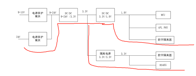
在电路中使用 TCAN1145-Q1时、测试电流的常规脉冲电流约为50mA、如下图所示。 移除 TCAN1145-Q1、电流已恢复正常。 原因是什么?

谢谢!
This thread has been locked.
If you have a related question, please click the "Ask a related question" button in the top right corner. The newly created question will be automatically linked to this question.
Other Parts Discussed in Thread: TCAN1145-Q1, TPS1641
工具与软件:
您好!
在电路中使用 TCAN1145-Q1时、测试电流的常规脉冲电流约为50mA、如下图所示。 移除 TCAN1145-Q1、电流已恢复正常。 原因是什么?

谢谢!